Land For Sale | Meyers Ridge - Attala, Mississippi - 8.92 Acres, Tract 26
Map Disclaimer:
Parcel boundaries, pins, and tract locations shown on this map are approximate and for visual reference only. Boundaries are generated from coordinate data and may not reflect the exact shape of roads, streams, or other natural features that the legal survey follows. This map is not survey-grade and should not be used for legal, engineering, or surveying purposes.
View Full Disclaimer
FSBO 8.92 Acres in Attala, Mississippi
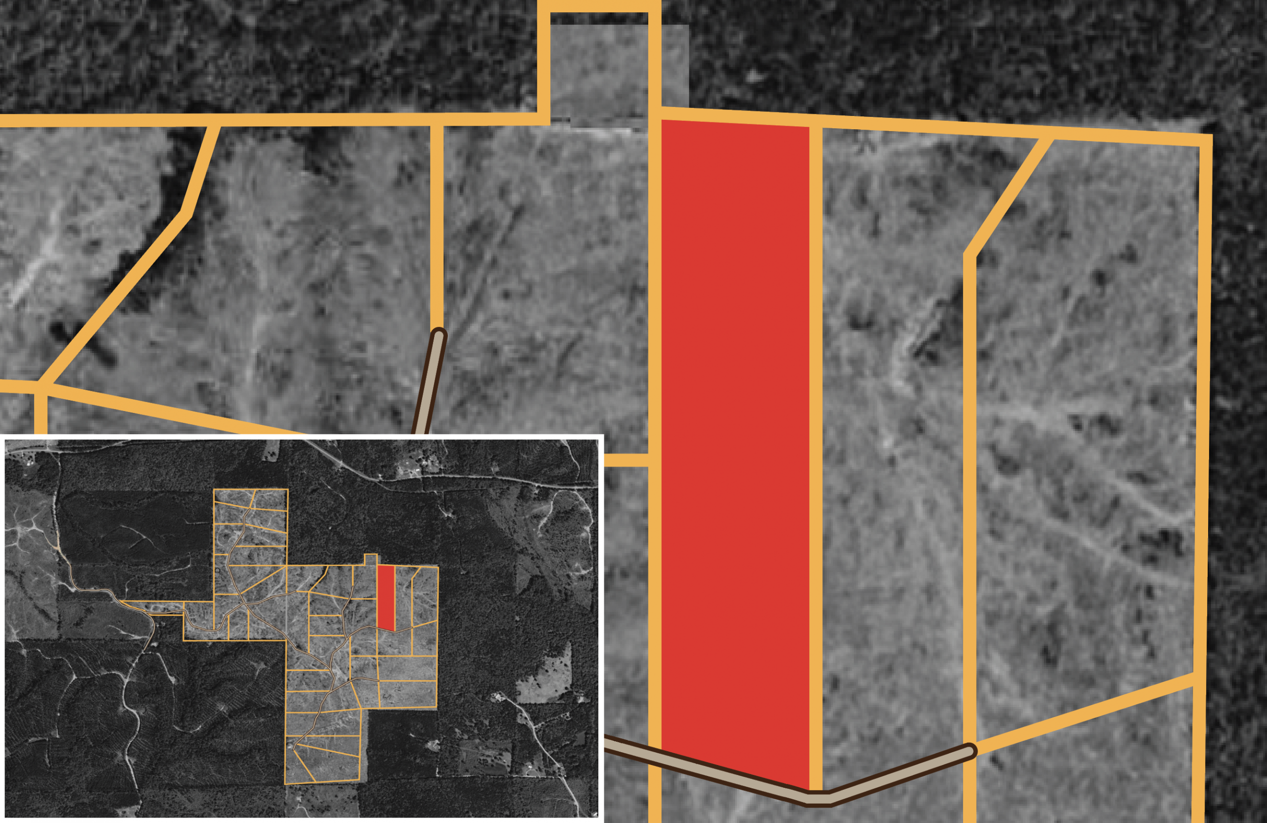
Meyers Ridge Tract 26
Description
Meyer’s Ridge Tract 26 is a 8.92-acre property that features a mix of clear-cut terrain and gently rolling hills, offering a serene and secluded environment. Its natural landscape supports wildlife and outdoor activities, while maintaining a quiet, rural atmosphere. Ideal for those seeking solitude or a connection to nature, this land presents a variety of potential uses.
Local Attractions
Questions? CAll 469-361-8487
Tract Details
- Questions? Call: 469-361-8487
- Status: FOR SALE
- Price: $42,294.00
- Parcel: Tract 26
- Acres: 8.92
- Latitude: 33.19053
- Longitude: -89.438576
- Covenants: View
- To Visit, The following are Important..
- Map To Primary Access Path:View View
- Survey: View
- Tract GPS Borders:
33.189729,-89.425674
33.193101,-89.425674
33.193065,-89.424683
33.189505,-89.424683 - All Tract Coordinates: View
- Access Notes:Road 2112 Ferguson Rd
- Use Notes:Green
- Tract Layout (T1):
- Code: MYRRDG-T26
- SKU: mississippi-attala-meyersridge-T26
Code:MYRRDG-T26
SKU: mississippi-attala-meyersridge-T26
Price: $42,294.00
Parcel: Tract 26
Acres: 8.92
Latitude: 33.19053
Longitude: -89.438576
To Visit, Primary Access Route:
https://www.google.com/maps/place/33.19053,-89.43858
Survey:
https://d31w3hofg2vu6m.cloudfront.net/uploads/2025/10/CLASSIC-COUNTRY-LAND-ATTALA-CO-MISS-DIVISION-SURVEY.pdf
Tract GPS Borders:
33.189729,-89.425674
33.193101,-89.425674
33.193065,-89.424683
33.189505,-89.424683
Direct Links to Pins:
https://www.google.com/maps/place/33.189729,-89.425674
https://www.google.com/maps/place/33.193101,-89.425674
https://www.google.com/maps/place/33.193065,-89.424683
https://www.google.com/maps/place/33.189505,-89.424683
Tract Layout Image:
https://LandAndCreek.com/default-layout.jpg?v=MYRRDG-T26
Covenants:
https://d31w3hofg2vu6m.cloudfront.net/uploads/2025/11/Meyers-Ridge-Covenants-2.pdf